两节串联锂电池保护方案板, 10A 过流, 146号
1.1 名称:两节串联锂电池保护方案板, 10A 过流,
1.2 应用: 7.4V 锂电池组:两节 3.7V 锂电池串联组,可多并联
1.3 过放电检测电压: 2.4V,过充电检测电压: 4.25V
1.4 (P+/P-)保护板输入电压: 5V-8.4V,锂电池放电电压: 5V∽8.4V
1.2 应用: 7.4V 锂电池组:两节 3.7V 锂电池串联组,可多并联
1.3 过放电检测电压: 2.4V,过充电检测电压: 4.25V
1.4 (P+/P-)保护板输入电压: 5V-8.4V,锂电池放电电压: 5V∽8.4V
详情
1.1 名称:两节串联锂电池保护方案板, 10A 过流,
1.2 应用: 7.4V 锂电池组:两节 3.7V 锂电池串联组,可多并联
1.3 过放电检测电压: 2.4V,过充电检测电压: 4.25V
1.4 (P+/P-)保护板输入电压: 5V-8.4V,锂电池放电电压: 5V∽8.4V
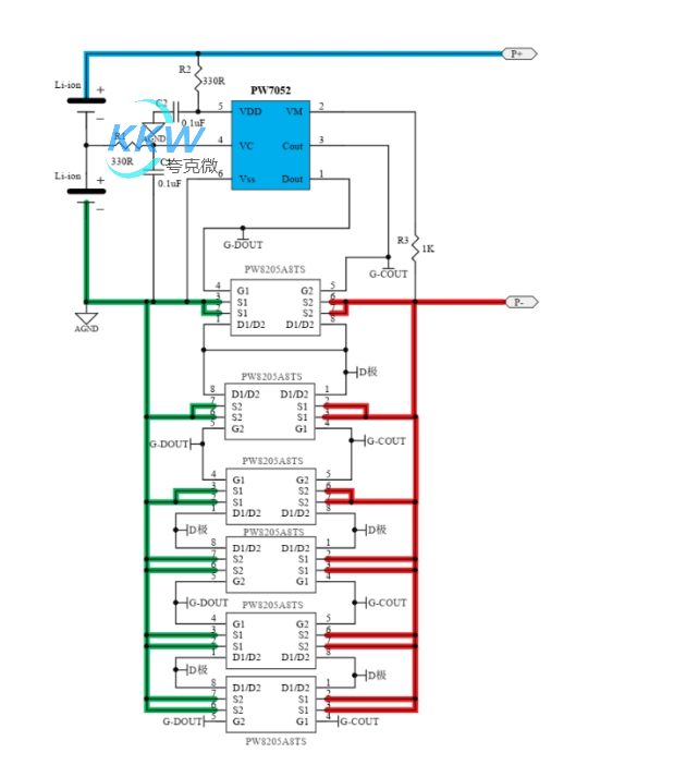
1.5 芯片功能简介:
1, 锂电池保护电路: PW7052
PW7052 双串锂电池得过充,过放,过流检测保护电路芯片,并联 MOS 可增加过流保护值。
2, 电路图:
1.2 应用: 7.4V 锂电池组:两节 3.7V 锂电池串联组,可多并联
1.3 过放电检测电压: 2.4V,过充电检测电压: 4.25V
1.4 (P+/P-)保护板输入电压: 5V-8.4V,锂电池放电电压: 5V∽8.4V
1.5 芯片功能简介:
1, 锂电池保护电路: PW7052
PW7052 双串锂电池得过充,过放,过流检测保护电路芯片,并联 MOS 可增加过流保护值。
2, 电路图:
3, PCB 图和 3D 显示图
发表评论
深圳市夸克微科技有限公司
| 联系人: | 郑先生(夸克微科技,不是夸克浏览器的) |
|---|---|
| 电话: | 13528458039 |
| Email: | zqf@kkmicro.com |
| QQ: | 2867714804 |
| 微信: | 13528458039 |
| 地址: | 深圳市福田区赛格广场24楼2401A |
产品分类
